硬件编码器接口

简介

控制器具有特定的硬件编码器接口,该接口可以支持:

o增量编码器

oSSI 绝对编码器

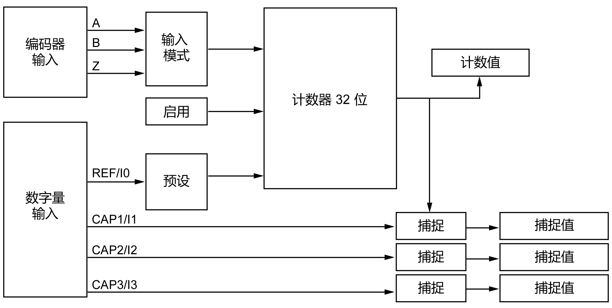
增量模式原理介绍

增量模式的操作与标准加/减计数器的操作相似,它使用脉冲并计数这些脉冲。

必须预设位置,并且必须执行计数初始化,然后才能实施和管理增量模式。

可以通过配置外部事件来将计数器值存储在捕捉寄存器中。

增量模式原理图

下图简要介绍增量模式下的编码器:

G-SE-0074543.1.gif-high.gif

 

 

SSI 模式原理介绍

SSI (Synchronous Serial Interface)SSI(同步串行接口)模式可实现对绝对编码器的连接。

绝对编码器的位置由 SSI 链路读取。

SSI 模式原理图

下图简要介绍 SSI 模式下的编码器:

G-SE-0074544.1.gif-high.gif

 

 

I/O 映像

此变量被库用来识别功能块所适用的(增量或 SSI)编码器。