Séquence de démarrage pour un variateur alimenté par l’alimentation de l’étage de puissance

Description

Les étages de puissance et de contrôle sont alimentés tous les deux par l’alimentation de l’étage de puissance.

Si l’alimentation est fournie à l’étage de contrôle, elle doit également être fournie à l’étage de puissance.

La séquence suivante doit être appliquée :

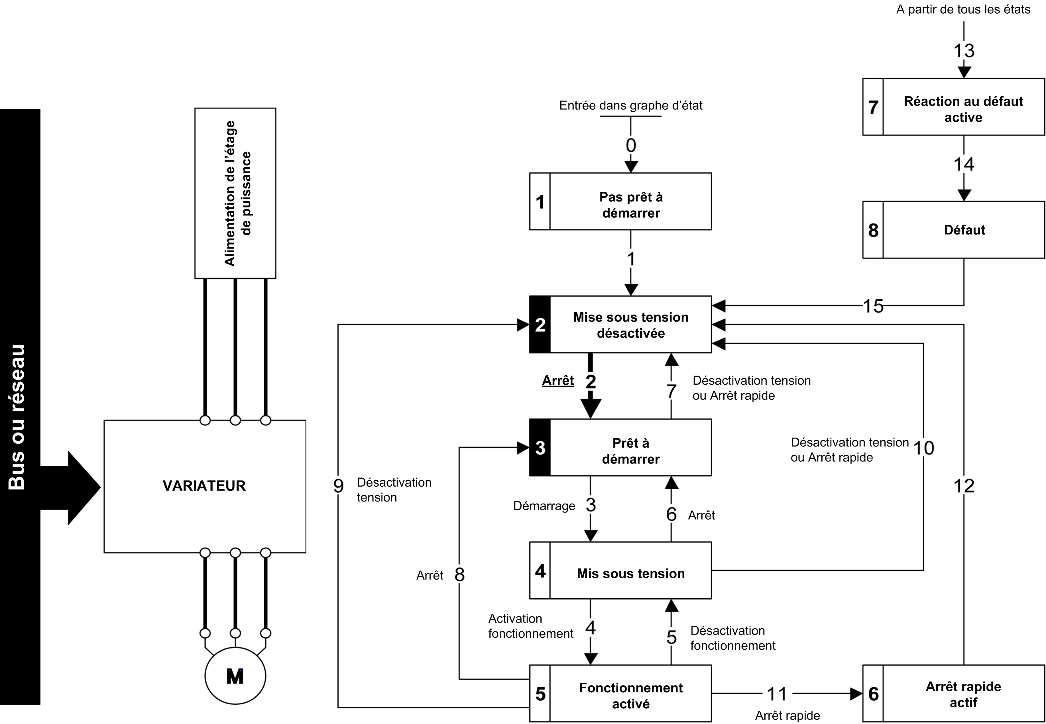
Étape 1

Appliquer la commande 2 - Shut down

G-SE-0028366.1.gif-high.gif

 

 

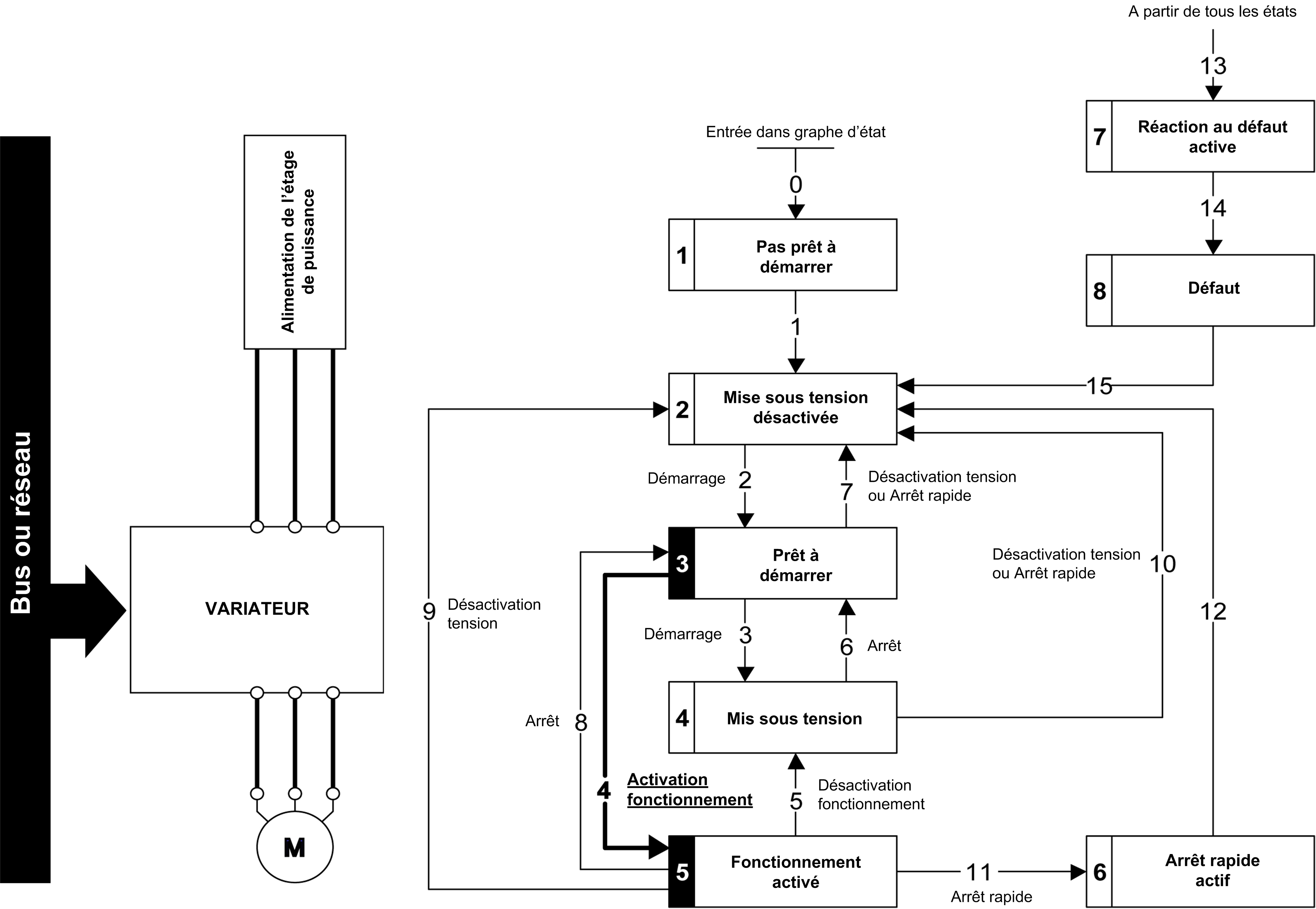
Étape 2

oVérifier que le variateur est en état de fonctionnement 3 - Ready to switch on.

oPuis appliquer la commande 4 - Enable operation .

oIl est possible de contrôler le moteur (envoyer une valeur de consigne différente de 0).

G-SE-0028367.1.gif-high.gif

 

 

NOTE : Il est possible, mais pas nécessaire, d’appliquer la commande 3 - Switch on suivie de la commande 4 - Enable Operation pour passer successivement dans les états de fonction­nement 3 - Ready to Switch on, 4 - Switched on et ensuite 5 - Operation Enabled. La commande 4 - Enable operation est suffisante.