Elementos SFC / Herramientas

Descripción general

Puede insertar los elementos gráficos que se pueden utilizar para la programación en la ventana del editor SFC ejecutando los comandos del menú SFC.

Para obtener información sobre cómo trabajar en el editor, consulte la descripción en el capítulo Trabajo en el editor SFC

Los elementos siguientes están disponibles y se describen en este capítulo:

opaso

otransición

oacción

obifurcación (alternativa)

obifurcación (simultánea)

osalto

omacro

Paso / Transición

Para insertar un solo paso o una sola transición, ejecute el comando Paso o Transición desde Herramientas. También se pueden insertar pasos y transiciones en combinación, mediante el comando Insertar la transición de paso (G-SE-0025868.1.gif-high.gif) o Insertar transición de paso después (G-SE-0027791.1.gif-high.gif) desde la barra de herramientas.

Un paso se representa mediante un módulo que contiene principalmente un nombre de paso generado automáticamente. Se conecta a la transición anterior y posterior mediante una línea. El marco del módulo del primer paso en un SFC, el paso inicial, tiene una línea doble.

La transición se representa mediante un pequeño rectángulo. Después de insertarla, tiene un nombre predeterminado, Trans<n>, donde n es un número consecutivo.

Ejemplo de paso y transición posterior:

G-SE-0025865.1.gif-high.gif

 

 

Ejemplo de paso inicial y transición posterior:

G-SE-0025848.1.gif-high.gif

 

 

Puede editar los nombres de pasos y transiciones en línea.

Los nombres de paso deben ser exclusivos en el ámbito de la POU padre. Téngalo en cuenta especialmente al utilizar acciones programadas en SFC. De lo contrario, se detectará un error durante el proceso de compilación.

Puede transformar cada paso en un paso inicial ejecutando el comando Paso inicial o activando la propiedad de paso respectiva. Un paso inicial se ejecutará primero cuando se llama a la POU IL.

Cada paso se define mediante las propiedades del paso.

Después de insertar un paso, asocie las acciones que se deben realizar cuando el paso esté activo (procesado); consulte a continuación la información adicional sobre las acciones.

Recomendaciones sobre las transiciones

Una transición debe proporcionar la condición que hará que el paso posterior se active en cuanto el valor de la condición sea TRUE. Por lo tanto, una condición de transición debe tener el valor TRUE o FALSE.

Una condición de transición se puede definir de los 2 modos siguientes:

Tipo de definición

Tipo de condición

Descripción

directa

en línea

Sustituya el nombre de transición predeterminado por uno de los elementos siguientes:

ovariable booleana

odirección booleana

oconstante booleana

oinstrucción que tiene un resultado booleano (ejemplo: (i<100) AND b).

Aquí no se pueden especificar programas, bloques de funciones ni asignaciones.

utilizando un objeto de transición o de propiedad independiente

multiuso

Sustituya el nombre de transición predeterminado por el nombre de un objeto de transición (G-SE-0025867.1.gif-high.gif) o de propiedad (G-SE-0025861.1.gif-high.gif) disponible en el proyecto. (Esto permite el uso múltiple de transiciones; véase por ejemplo condition_xy en las figuras siguientes).

El objeto como una transición en línea puede contener los elementos siguientes:

ovariable booleana

odirección

oconstante

oinstrucción

ovarias instrucciones con código arbitrario

NOTA: Si una transición produce varias instrucciones, asigne la expresión deseada a una variable de transición.

NOTA: Las transiciones que constan de un objeto de transición o de propiedad se indican mediante un pequeño triángulo en la esquina superior derecha del rectángulo.

Objeto de transición (transición de uso múltiple):

G-SE-0025841.2.gif-high.gif

 

 

Ejemplos de transiciones:

G-SE-0025866.1.gif-high.gif

 

1   Condiciones de transición introducidas directamente

2   Transición condition_xy programada en ST

Las condiciones de uso múltiple (transiciones o propiedades) se indican mediante un triángulo:

G-SE-0025857.1.gif-high.gif

 

 

A diferencia de versiones anteriores de EcoStruxure Machine Expert, una llamada a una transición se gestiona como una llamada a un método. Se introducirá de acuerdo con la sintaxis siguiente:

<nombre de transición>:=<condición de transición>;

Ejemplo: trans1:= (a=100);

o sólo

<condición de transición>;

Ejemplo: a=100;

Consulte también el ejemplo (condition_xy) en la figura Ejemplos de transiciones.

Acción G-SE-0025842.1.gif-high.gif

Una acción puede contener una serie de instrucciones escritas en uno de los lenguajes de programación válidos. Se asigna a un paso y, en modalidad online, se procesará de acuerdo con la secuencia de procesamiento definida.

Cada acción que se debe utilizar en pasos SFC debe estar disponible como una POU válida en el SFC POU o el proyecto (G-SE-0025842.1.gif-high.gif).

G-SE-0025843.2.gif-high.gif

 

 

Los nombres de paso deben ser exclusivos en el ámbito de la POU padre. Una acción no puede contener un paso que tenga el mismo nombre que el paso al cual está asignada. De lo contrario, se detectará un error durante el proceso de compilación.

Ejemplo de acción escrita en ST

G-SE-0025844.1.gif-high.gif

 

 

Las acciones de paso conformes a IEC y que extienden IEC se describen en los párrafos siguientes.

Acción de paso conforme a IEC (acción IEC)

Es una acción conforme a la norma IEC61131-3 que se procesará de acuerdo con su descriptor cuando el paso se active, y luego una segunda vez cuando se desactive. En caso de asignar varias acciones a un paso, la lista de acciones se ejecutará en sentido descendente.

oA diferencia de las acciones de paso normales, para las acciones de paso IEC se pueden utilizar descriptores diferentes.

oUna diferencia adicional respecto a las acciones de paso normales es que cada acción de paso IEC está provista de un indicador de control. Esto permite que, aunque otro paso también llame a la acción, la acción se ejecute siempre sólo una vez al mismo tiempo. Esto no es así en el caso de las acciones de paso normales.

oUna acción de paso IEC se representa mediante un módulo doble conectado a la parte derecha de un paso mediante una línea de conexión. En la parte izquierda muestra el descriptor de la acción y en la parte derecha el nombre de la acción. Se pueden editar las dos en línea.

oLas acciones de paso IEC se asocian a un paso por medio del comando Insertar asociación de acción. Puede asociar una o varias acciones con un paso. La posición de la nueva acción depende de la posición actual del cursor y del comando. Las acciones deben estar disponibles en el proyecto y se deben insertar con un nombre de acción exclusivo (por ejemplo, plc_prg.a1).

Lista de acciones de paso conformes a IEC asociadas con un paso:

G-SE-0025863.1.gif-high.gif

 

 

Cada módulo de acción de la primera columna muestra el descriptor y, en la segunda, se muestra el nombre de la acción.

Acciones de paso que extienden IEC

Se trata de acciones que extienden la norma IEC. Deben estar disponibles como objetos debajo del objeto SFC. Seleccione nombres de acción exclusivos. Se definen en las propiedades del paso.

En la tabla se muestran las acciones de paso que extienden IEC:

Tipo de acción

Procesamiento

Asociación

Representación

acción de entrada del paso (paso activado)

Este tipo de acción de paso se procesará en cuanto el paso se active y antes de la acción activa del paso.

La acción se asocia a un paso por medio de una entrada en el campo Paso activado de las propiedades de paso.

Se representa mediante una E en la esquina inferior izquierda del módulo de paso respectivo.

acción activa de paso (acción de paso)

Este tipo de acción de paso se procesará cuando el paso se haya activado y después de que una posible acción de entrada de paso de este paso se haya procesado. No obstante, a diferencia de una acción de paso IEC (véase arriba), no se vuelve a ejecutar cuando se desactiva y no puede obtener descriptores asignados.

La acción se asocia a un paso por medio de una entrada en el campo Paso activo de las propiedades de paso.

Se representa mediante un pequeño triángulo en la esquina superior derecha del módulo de paso respectivo.

acción de salida del paso (paso desactivado)

Una acción de salida se ejecutará una vez cuando el paso se desactive. No obstante, esta ejecución no se realizará en el mismo ciclo sino al principio del ciclo posterior.

La acción se asocia a un paso por medio de una entrada en el campo Paso desactivado de las propiedades de paso.

Se representa mediante una X en la esquina inferior derecha del módulo de paso respectivo.

Acciones de paso que extienden IEC

G-SE-0025862.2.gif-high.gif

 

 

Ejemplo: diferencias entre acciones de paso conformes a / que extienden IEC

La principal diferencia entre las acciones de paso y las acciones IEC con descriptor N es que la acción IEC se ejecuta como mínimo dos veces: la primera vez cuando el paso está activo y la segunda vez cuando el paso se desactiva. Consulte el ejemplo siguiente.

G-SE-0025864.1.gif-high.gif

 

 

La acción Action_AS1 está asociada con el paso AS1 como acción de paso (izquierda), o como acción IEC con el descriptor N (derecha). Debido al hecho de que en ambos casos se utilizan 2 transiciones, se deberán realizar 2 ciclos del controlador para cada una antes de que se vuelva a llegar al paso inicial, suponiendo que una variable iCounter se incremente en Action_AS1. Tras una reactivación del paso Init, iCounter en el ejemplo de la izquierda tendrá el valor 1. En la derecha, no obstante, tendrá el valor 2 porque la acción IEC, debido a la desactivación de AS1, se ha ejecutado dos veces.

Para obtener más información sobre descriptores, consulte la lista de descriptores disponibles.

A diferencia de las acciones IEC, las acciones de paso pueden incorporarse de manera que solo puedan llamarse desde el paso correspondiente. Si copia este paso, se crearán automáticamente nuevos objetos de acción y se duplicará el código de implementación. Seleccione la modalidad de duplicación para acciones de paso como Copiar referencia o Copiar implementación en el cuadro de diálogo que aparece al insertar la primera acción en el paso. Para seleccionar más adelante la modalidad de duplicación, active la opción Duplicar durante la copia del cuadro de diálogo Propiedades de elemento. También es posible configurar el Método de inserción predeterminado como opción general en el cuadro de diálogo Herramientas > Opciones > Editor SFC.

Bifurcaciones

Un diagrama funcional secuencial (SFC) puede ramificarse; es decir, las líneas de procesamiento se pueden bifurcar en 2 o más líneas adicionales (bifurcaciones). Las bifurcaciones simultáneas se procesarán en paralelo (simultáneamente). En el caso de las bifurcaciones alternativas, sólo se procesará una de acuerdo con la condición de transición anterior. Cada bifurcación de un diagrama va precedida de una línea horizontal doble (paralela) o simple (alternativa) y también finaliza con dicha línea o con un salto.

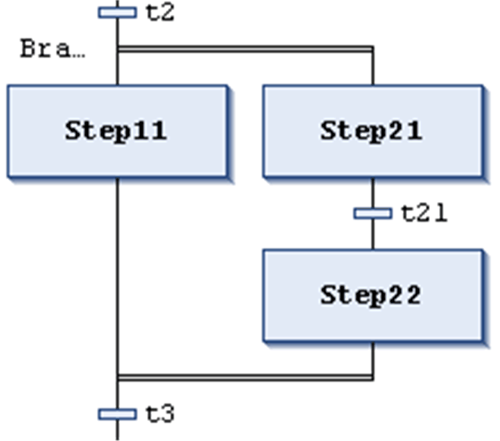
Bifurcación simultánea G-SE-0025859.1.gif-high.gifG-SE-0025860.1.gif-high.gif

G-SE-0025858.1.gif-high.gif

 

 

Una bifurcación simultánea debe empezar y finalizar con un paso. Las bifurcaciones simultáneas pueden contener bifurcaciones alternativas u otras bifurcaciones simultáneas.

Las líneas horizontales anteriores y posteriores al área bifurcada son líneas dobles.

Procesamiento en modalidad online: si la transición anterior (t2 en el ejemplo que se muestra en la parte izquierda) es verdadera (TRUE), se activarán los primeros pasos de todas las bifurcaciones paralelas (Step11 y Step21). Las bifurcaciones específicas se procesarán en paralelo antes de que la siguiente transición (t3) se reconozca.

Para insertar una bifurcación simultánea, seleccione un paso y ejecute el comando Insertar rama a la derecha.

Puede transformar bifurcaciones simultáneas y alternativas entre sí ejecutando los comandos Paralelo o Alternativa.

Se añadirá automáticamente una etiqueta de bifurcación en la línea horizontal anterior a la bifurcación que lleva por nombre Branch<n>, donde n es un número consecutivo que empieza por 0. Puede especificar esta etiqueta al definir un destino de salto

Bifurcación alternativa G-SE-0025846.1.gif-high.gifG-SE-0025847.1.gif-high.gif

G-SE-0025845.1.gif-high.gif

 

 

Las líneas horizontales anteriores y posteriores al área bifurcada son líneas simples.

Una bifurcación alternativa debe empezar y finalizar con una transición. Las bifurcaciones alternativas pueden contener bifurcaciones simultáneas y otras bifurcaciones alternativas.

Si el paso que precede a la línea de inicio alternativa está activo, entonces la primera transición de cada bifurcación alternativa se evaluará de izquierda a derecha. La primera transición de la izquierda cuya condición de transición tenga el valor TRUE se abrirá y se activarán los pasos siguientes.

Para insertar bifurcaciones alternativas, seleccione una transición y ejecute el comando Insertar rama a la derecha.

Puede transformar bifurcaciones simultáneas y alternativas entre sí ejecutando los comandos Paralelo o Alternativa.

Salto G-SE-0025850.1.gif-high.gifG-SE-0025851.1.gif-high.gif

G-SE-0025849.1.gif-high.gif

 

 

Un salto se representa mediante una línea de conexión vertical más una flecha horizontal y el nombre del destino del salto. Define el siguiente paso que se debe procesar en cuanto la transición anterior tenga el valor TRUE. Se pueden utilizar saltos para evitar que las líneas de procesamiento se crucen o conduzcan hacia arriba.

Además del salto predeterminado al final del diagrama, un salto sólo se puede utilizar al final de una bifurcación. Para insertar un salto, seleccione la última transición de la bifurcación y ejecute el comando Insertar salto.

El destino del salto se especifica mediante la cadena de texto asociada, que se puede editar. Puede ser un nombre de paso o la etiqueta de una bifurcación simultánea.

Macro G-SE-0025854.1.gif-high.gifG-SE-0025855.1.gif-high.gif

Vista principal del editor SFC

G-SE-0025852.1.gif-high.gif

 

 

Vista del editor de macros para Macro1 

G-SE-0025853.1.gif-high.gif

 

 

Una macro se representa mediante un cuadro con marco en negrita que contiene el nombre de la macro. Incluye parte del diagrama SFC, que por lo tanto no resulta directamente visible en la vista principal del editor. El uso de macros no afecta al flujo del proceso, sólo es un modo de ocultar algunas partes del programa, por ejemplo, para simplificar la visualización. Para insertar un cuadro de macro, ejecute el comando Insertar macro(después). El nombre de la macro se puede editar.

Para abrir el editor de macros, haga doble clic en el cuadro de macro o ejecute el comando Mostrar macro. Puede editarla aquí igual que en la vista principal del editor e introducir la sección deseada del diagrama SFC. Para salir, ejecute el comando Salir de la macro.

La línea de título del editor de macros muestra la ruta de la macro en el ejemplo de SFC actual:

G-SE-0025856.1.gif-high.gif